TDA2030功放IC的多种应用电路

发布时间 2009-09-12

一、单电源OTL功放电路应用

TDA2030功放IC的多种应用电路

二、双电源OCL功放电路应用

TDA2030功放IC的多种应用电路

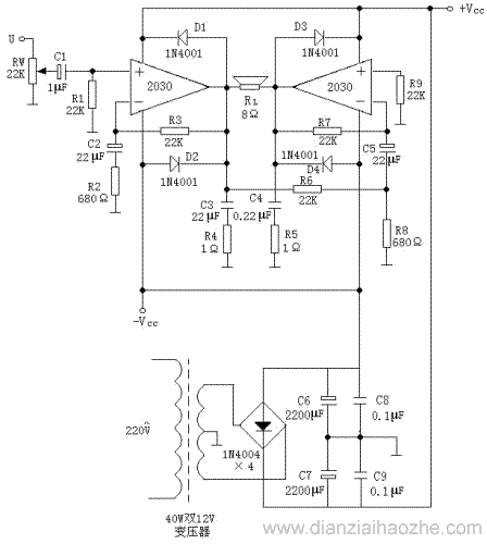
三、双电源双TDA2030集成块BTL功放电路应用之一

TDA2030功放IC的多种应用电路

(注意:电源滤波电容C6极性接反)

四、双电源双TDA2030集成电路BTL功放应用电路之二

TDA2030功放IC的多种应用电路

电路板(PCB)

TDA2030功放IC的多种应用电路

相关资料:TDA2030参数

标签: TDA2030, 功放
电子爱好者 DIANZIAIHAOZHE.COM